- 
												
 - 
												
- 
														Tổng tiền thanh toán:
 
 - 
														
 
Tủ ATS Máy Phát Điện Là Gì Và Những Điều Cần Biết Về Tủ ATS Điện
Tủ điện ATS máy phát điện là thiết bị quan trọng giúp đảm bảo hệ thống điện hoạt động liên tục và ổn định ngay cả khi có sự cố mất điện. Doanh nghiệp, nhà máy, chung cư, bệnh viện,... đều cần trang bị tủ điện ATS để luôn có đủ nguồn điện phục vụ sản xuất và sinh hoạt. Vậy tủ ATS máy phát điện là gì? Cấu tạo và nguyên lý hoạt động của tủ điện ATS ra sao? Hãy cùng chúng tôi tìm hiểu chi tiết trong bài viết dưới đây.
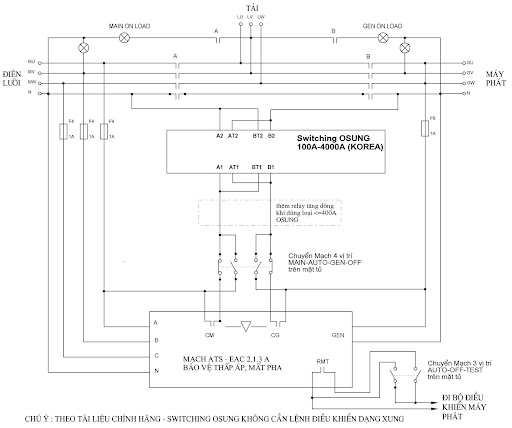
1. Tủ ATS Máy Phát Điện Là Gì?
Tủ ATS (Automatic Transfer Switches) là thiết bị bảo vệ và chuyển đổi nguồn giữa điện lưới và nguồn dự phòng (thường là máy phát điện). Nó đảm bảo hệ thống điện hoạt động liên tục, ổn định kể cả khi mất điện.
Tủ ATS sẽ truyền tín hiệu đến máy phát điện khi điện lưới mất, khởi động máy phát để cung cấp điện. Khi điện lưới trở lại, tủ ATS sẽ chuyển tải lại và tắt máy phát điện.
Trên thực tế, thời gian trung bình chuyển nguồn dự phòng từ khoảng 5-10s; khi điện lưới phục hồi và thời gian chẩn đoán trung bình chuyển nguồn lưới thường khoảng từ 10 đến 30s.

2. Cấu Tạo Tủ ATS Máy Phát Điện
Vỏ Tủ Điện
- Làm bằng thép tấm, sơn tĩnh điện, có khóa an toàn.
Thiết Bị Đóng Cắt
- Khởi động từ liên động điện, dòng từ 9A-800A.
Bộ Điều Khiển
- Sử dụng bộ điều khiển chuyên dụng tích hợp với tủ ATS từ các hãng như Osung, Socomec, Schneider.
Linh Kiện Khác
- Đèn báo pha, relay bảo vệ điện áp, chuyển mạch 2-3 vị trí, thanh trung tính.
3. Nguyên Lý Hoạt Động Của Tủ ATS Máy Phát Điện
Tủ ATS chuyển nguồn điện từ lưới sang máy phát khi mất điện và ngược lại khi điện lưới phục hồi. Thời gian chuyển đổi trung bình là 5-10 giây khi mất điện và 10-30 giây khi điện lưới trở lại. Tủ ATS cũng bảo vệ máy phát điện và hệ thống điện khi có sự cố.
Khối chuyển mạch của bộ chuyển nguồn ATS chuyển tải từ nguồn này sang nguồn khác khi nhận được tín hiệu từ khối điều khiển (bằng chế độ tự động) hoặc sẽ chuyển kênh theo ý muốn của người điều khiển (việc này diễn ra bằng tay). Khối điều khiển này yêu cầu cần phải có công suất chuyển mạch lớn (nó có thể đóng được những dòng điện lớn nhất nhiều lần so với dòng điện định mức).
Khối chuyển mạch thường hoạt động dựa trên 3 nguyên tắc sau: Một là dùng công tắc tơ; hai là dùng áp tô mát; ba là dùng công tắc kiểu bập bênh. Thiết bị chuyển nguồn ATS lưới lưới phần chuyển mạch gồm có 3 cực, nó chỉ chuyển được mạch phần có điện áp ba pha. Còn trung tính thì chung cho cả 2 nguồn. Đối với thiết bị chuyển nguồn ATS lưới – máy phát thì lại thường có 4 cực, có thể chuyển mạch cả trung tính.

4. Phân Loại Hệ Thống Tủ ATS
Theo Nguồn Điện
- 1 nguồn điện lưới, 1 nguồn máy phát điện dự phòng.
- 2 nguồn điện lưới, 1 nguồn máy phát điện dự phòng.
- 1 nguồn điện lưới, 2 nguồn máy phát điện dự phòng.
Theo Công Suất
- Hệ thống tủ ATS cũng có thể được phân loại theo công suất như: 100A, 200A, 250A, 400A dùng khởi động từ là chủ yếu.
- Với hệ thống ATS lớn khoảng 800A đến hàng ngàn ampe thì sử dụng máy cắt khí, bền bỉ hơn.
5. Lưu Ý Khi Chuyển Nguồn Tủ Điện ATS
Tủ chuyển đổi nguồn điện ATS gồm 2 công tắc chuyển mạch cơ khí của nguồn cung cấp bình thường và nguồn dự phòng. Khi xuất hiện sự cố nguồn điện lưới, khoảng thời gian giữa hai công tắc chuyển mạch phải nhỏ nhất để đảm bảo nguồn điện cung cấp liên tục. Khi điện lưới khôi phục, hệ thống tủ ATS sẽ ngắt tải khỏi nguồn phát và kết nối vào hệ thống điện lưới.
6. Lựa Chọn Hệ Thống Tủ ATS
Việc chọn hệ thống tủ ATS máy phát điện phù hợp tùy thuộc vào nhu cầu sử dụng của mỗi đơn vị. Một số yếu tố cần xem xét gồm:
- Công suất máy phát điện.
- Công suất trạm biến áp.
- Vị trí lắp đặt (nhiệt độ, môi trường).
- Khả năng kết nối với hệ thống kiểm soát của doanh nghiệp.
7. Tìm Kiếm Tủ ATS Ở Đâu Đảm Bảo
Trên thị trường hiện nay, có nhiều sản phẩm tủ phát không đảm bảo chất lượng, gây khó khăn cho người tiêu dùng trong việc lựa chọn. Để tránh những rủi ro này, hãy truy cập website phatdien.vn. Chúng tôi cung cấp các sản phẩm tủ phát điện đa dạng, đảm bảo chất lượng. Với nhiều năm kinh nghiệm trong ngành, chúng tôi cam kết mang đến cho khách hàng những giải pháp điện năng ổn định và hiệu quả, đáp ứng mọi nhu cầu sử dụng.
Sản phẩm nổi trội như: Tủ ATS Máy Phát Điện, Tủ ATS Máy Phát Điện, Tủ ATS Máy Phát Điện Màn Hình Điện Tử